目前,对国内钢铁企业而言,如何实现高效、节能、易维护、降成本、可持续发展并进一步增强市场竞争力,是各钢铁企业乃至重工行业作为头等大事来落实。而传动设备作为钢铁企业内应用最多、耗电最大的负载,变频器在其中具有不可替代的地位。
钢铁行业对传动要求较高、过去几十年间,冶金行业的变频器均由进口品牌垄断,而随着钢铁行业的调整转型、国产品牌崛起,目前,推进国产化已成为重要趋势。
客户需求
在山西某大型钢铁集团一条线材生产线传动装置使用年份较长,目前该变频器超期服役急需更换,于是客户提出进行国产化替代,以满足生产要求及节能降本增效。
英威腾方案
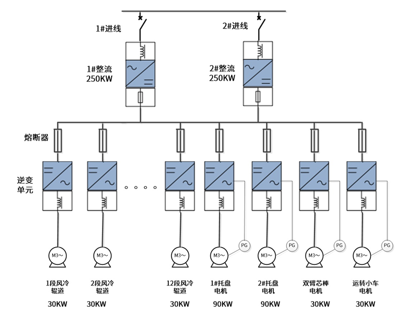
1. 整流采用二套GD800回馈整流一备一用,通过转换开关切换。
2. 90KW(含)以上逆变采用GD800系列单元,90KW以下逆变采用GD600系列单元。同时,通过分析原有变频器参数与接线图,使英威腾逆变单元完美匹配原变频器的端口接线及DP通讯参数,真正实现无缝替换。
3. 整流直流母线与逆变之间的连接加装熔断器,防止单台逆变单元损坏影响整个系统运行。集卷区运转小车、托盘采用闭环控制实现精准定位。
该方案具有高效节能,易维护的优势。
方案优势
1)通讯上可进行国产无缝替换。
2)对于托盘、运转小车、芯棒电机采用闭环控制,实现精准定位,减少人工,完全满足现场对变频器频繁正反转,高频高转矩的要求。
3)变频器通讯部分的转态字和控制字具有灵活自由组合功能,可根据原变频器的内部自由功能块正确配置相关功能。
● 在成本上:成本降低50%
1)整流系统更换为回馈整流,节电大约30%以上,同时降低生产成本约50%。
2)维护简单,同样的配置总体成柜尺寸比原来减少20%。

在冶金生产中,英威腾依托十几年经验积累和努力开拓,先后服务于国内上百家钢铁企业,在钢铁行业烧结、球团、炼铁、炼钢、轧钢、酸洗等工艺段均有成功应用,不断获得高端大客户的认可,成功实现了国产化替代。
未来,英威腾也将不断创新提升产品实力,为钢铁行业健康可持续发展做出贡献。

