随着社会经济的发展,节能减排成为全球共同关心的问题,这就需要加大清洁高效能源的利用力度。页岩气是以甲烷为主要成分、非常规天然气形式存在的天然气,是一种清洁、高效的能源资源和化工原料,可被用于居民燃气、供热、发电、汽车燃料和化工生产等领域,应用范围广泛。
2022年全国能源工作会议中指出,油气方面,加大油气勘探开发,预计全年原油产量1.99亿吨、连续3年回升,天然气产量2060亿方左右、连续5年增产超百亿方,页岩油产量240万吨、页岩气产量230亿方、煤层气利用量77亿方,继续保持良好增长势头。
01项目挑战
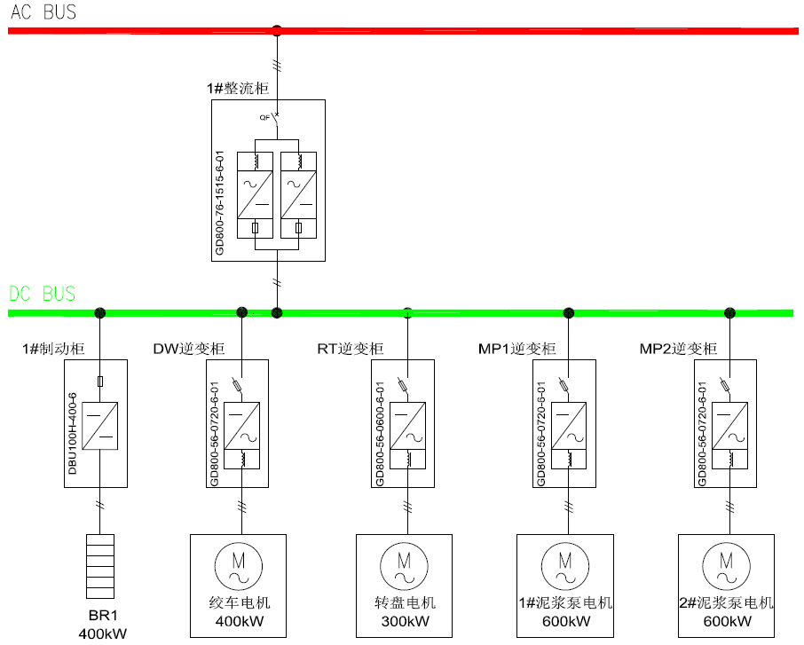
在北方某钻探公司页岩气钻机项目中,绞车电机为400KW,转盘电机为300KW,电压均为600V。两台电机通过传动装置分别为绞车和转盘提供动力,控制室会根据具体钻井深度和钻井工艺调整电机转速,来满足钻井工艺需求。绞车电机的零速“悬停”功能让现场操作变得更简单,作业过程变得更安全。转盘的零速扭矩输出保持功能,让扭矩释放过程变得简单,轻松应对堵转工况。
02采用英威腾驱动,提高效率又安全
某客户现场采用一台整流柜、四台逆变柜、一台制动柜的多传动方案,相比于单机配置,整流容量配置小,制动单元配置少,设备安装占用空间小,系统使用及后期维护的经济性更好,英威腾驱动方案全面提高现场生产效率,保障现场作业安全。
英威腾多传动方案
系统使用两组GD800整流模块通过直流母线为四台GD800逆变器供电,即考虑整流余量,又合理的降低了总装机容量。逆变器均采用速度矢量控制模式,控制精度高、速度响应块,运行更加稳定可靠。
方案特点
Goodrive800工程传动产品专为高端应用市场而设计,采用国际主流的模块化设计理念,可以应用在需要高过载能力、高可靠性、持续作业的场合;
采用英威腾方案有以下优异特点:
功率密度大,体积较以往设备降低30%以上,降低室内占地面积;
公用制动单元,设备利用率高,既经济又高效;
整流效率99%以上,逆变效率98.5%以上;
柜前安装操作,方便用户后期设备维护;
系统成柜,外部跨线少,搬家拆装更快速;
高功率因数,达0.95以上;
系统低噪声、无污染,更加绿色环保。
03能量回馈再使用,助力推进“碳中和”
与使用传统柴油机驱动相比,使用电机驱动有诸多优点,包括环境污染小、对周围居民噪音影响小、维护工作量小等,在绞车减速下放时还可以通过逆变器将电能回馈给直流母线,再次供转盘、泥浆泵等其他设备使用,大大提高了电能使用效率。
根据数据统计,用柴油机驱动的情况下,每天用油量在2.5吨左右,按照每吨7500元,每天费用在1.87万元左右。用电机驱动的情况下,每天耗电量在1.4万度电左右,按照1.1元/度,每天费用约1.54万元。在用电的情况下,每天至少能省下3300元左右的费用,节能效果明显。
通过现场运用表明,英威腾GD800变频器响应效果好,节电率效果显著,是钻采行业的好帮手,在转盘、顶驱、绞车、泥浆泵上将有广泛的应用前景。



