中国造纸协会发布的《造纸行业“十四五”及中长期高质量发展纲要》提出了造纸工业十四五期间可持续发展目标。由于国家人均纸张消费量在国民经济达到中等发达国家之前仍将继续提高,以及碳达峰和禁止废纸进口政策实施的影响,造纸行业总能耗仍会继续上升,造纸相关设备的需求也随之提高。
透平风机
透平风机在中国的造纸行业应用引入比较晚,从2007 年才开始正式有投入使用,造纸行业的相关技术人员了解甚少,常被视为是“新技术”。透平风机的优点是机械效率较高,可节约设备能耗。此外,透平风机的排气温度较高,一般为120~180℃,热量可回收用于纸机白水和空气系统的加热。而且透平风机不需要使用水作为工作液,可以节约用水。
客户需求
随着透平风机用途越来越广,需求量大幅上升,造纸设备的性能也不断提升,朝着低能耗、高成品率、高产量的方向发展。浙江某造纸公司客户针对现场其生产设备预改造升级,改善工艺,实现生产效率提升和节能降耗为此次改造的方向。
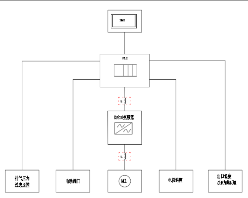
英威腾方案
为完成客户的需求,英威腾采用GD270变频器调节电机运行频率,GD270拥有自由停车+转速追踪的产品优势,从而控制风机运行速度,满足风压要求,同时根据生产工艺情况,合理调整变频器运行方式,使得生产效率及节能效果大大提升。
客户收益
1. 设备成本:变频器选用P型机对应电机功率,节省设备成本;
2. 生产效率:能够实现快速加减速,将风机转速短时间提升至工作频率;
3. 节能效果:自由停车变频器停止输出,再启动时追踪启动,可以省去待机运行,实现节能。
总结
目前造纸行业在坚持节能减排方面,正在加大节能改造;在提升产品品质方面,要求通过工艺技术装备的革新和技术改造。英威腾为保证生产的连续性及稳定性,致力于提高制浆造纸及纸制品生产装备水平和加工设备水平,以精益生产助推产业升级发展。
变频器系统

透平风机主机系统
造纸系统

